EUROPA (early version, 1932)

Cross sectional view scketch of a theater with EUROPA apparatus (1932)
Cross sectional view scketch of a theater with EUROPA apparatus (1932)

The series of EUROPA apparatus and its successors was the main stream of Klangfilm sound film systems before the end of WW2. Furthermore EUROPA apparatus was the definitive version of optical sound film systems at the age.

EUROPA amplifier and EUROPA loudspeaker were developed in 1931 and were installed in large theaters in middle Europa and Scandinavia from 1932. WIDE RANGE sound system of Western Electric was also developed in USA at around same time. There was a demand to extend the frequency range of sound film systems because optical recording performance was improved.

Early model of EUROPA amplifier (type 34500)



Early model of EUROPA amplifier (type 34500, 1932)
Early model of EUROPA amplifier (type 34500, 1932)

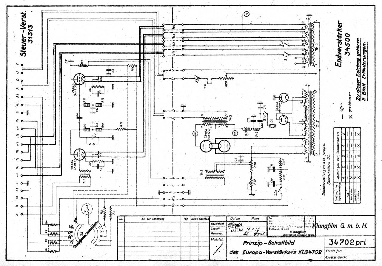
Type 34500 is the known earliest model of EUROPA amplifier and is a rack mounted combination amplifier consists of type 31313 voltage amplifier and type 34702 power amplifier. The circuit of 34702 amplifier is a push-pull final stage of 71508 (= 4K170) tubes from TeKaDe.

Final stage section of 34500 amplifier (= 34702) with TeKaDe 4K170 and Telefunken RGN1404 tubes
Final stage section of 34500 amplifier (= 34702) with TeKaDe 4K170 and Telefunken RGN1404 tubes

TeKaDe was one of the oldest vacuum tube manufacturers in Germany. Developments of German vacuum tubes were started by Robert von Lieben and the technic was licenced to 4 manufacturers: Siemens, AEG, Telefunken and TeKaDe.

Circuit diagram of 34500 amplifier (1932)
Circuit diagram of 34500 amplifier (1932)

TeKaDe tubes were very rare in Klangfilm amplifiers. In the original design, the tubes in type 31313 voltage amplifier were TeKaDe K954 and 4K200, but the tubes were replaced by Telefunken REN904 and REN2204 respectively in practical uses. The maximum output power of Type 34702 is estimated to be around 20 W.

Vacuum tubes used in 34500 amplifier (REN904, REN2204, 4K170 (73402a), 4K170, RGN1404, RGN1404)
Vacuum tubes used in 34500 amplifier (REN904, REN2204, 4K170 (73402a), 4K170, RGN1404, RGN1404)

Early model of EUROPA loudspeaker (type 44007)



If some one knows an existing EUROPA loudspeaker of the early version (type 44007), please let me know. Unfortunately I have never seen it. Perhaps no 44007 EUROPA loudspeaker exists now.

Early model of EUROPA loudspeaker (type 44007, 1932)
Early model of EUROPA loudspeaker (type 44007, 1932)

44007 EUROPA loudspeaker consisted of one big bass driver of 70 cm in the outer diameter and two treble drivers of Blatthaller type. There were two installation types of EUROPA apparatus according to theatre sizes; EUROPA I apparatus for theaters from 800 to 1500 seats and EUROPA II apparatus for more larger theaters up to 4000 seats. Two EUROPA amplifiers and two EUROPA loudspeakers were used in one installation of EUROPA II apparatus.

EUROPA II loudspeaker system with two 44007 loudspeakers and a large plane baffle
EUROPA II loudspeaker system with two 44007 loudspeakers and a large plane baffle

--------------------------------
(Perhaps year numbers described in the articles contain some errors)

運営者情報・お問い合わせ

有限会社キャリコ 〒399-4117 長野県駒ヶ根市赤穂497-634 TEL 0265-81-5707
道具商 長野県公安委員会許可第481250500003号

オーディオの歴史とクラングフィルム

クラングフィルムの歴史と機器⇒
・始まりから書くオーディオの歴史 ⇒

KLANGFILM History (English) ⇒

DSDのダウンロード販売

 新忠篤氏の復刻によるDSD音楽ファイル「ダイレクト・トランスファー」のダウンロード販売を開始しました。最近は「ハイレゾ」という用語が流行りですが、広がりや艶やかさといった表面的な快感を求める方向に流れているように思われます。それとは正反対の圧倒的な実在感のある歴史的録音を、なるべく多くの人に聴いていただこうと、サーバーなどを間借りしてコストを抑え、さらに販売元のグッディーズさんに原価低減をお願いして1000円(税別)という低価格にしました。 ダウンロードサイト ⇒